
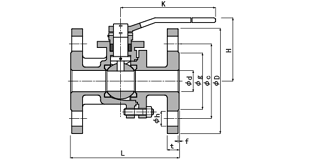
| 呼び径 | d | H | K | L | フランジ | ||||||||
| D | ボルト穴 | ボルトのねじの呼び | g | t | f | ||||||||
| C | 数 | h | |||||||||||
| 15 | 1/2 | 15 | 73 | 132 | 110 | 95 | 70 | 4 | 15 | M12 | 51 | 12 | 1 |
| 20 | 3/4 | 20 | 76 | 132 | 120 | 100 | 75 | 4 | 15 | M12 | 56 | 14 | 1 |
| 25 | 1 | 25 | 90 | 163 | 130 | 125 | 90 | 4 | 19 | M16 | 67 | 14 | 1 |
| 32 | 11/4 | 32 | 95 | 163 | 140 | 135 | 100 | 4 | 19 | M16 | 76 | 16 | 2 |
| 40 | 11/2 | 40 | 121 | 232 | 165 | 140 | 105 | 4 | 19 | M16 | 81 | 16 | 2 |
| 50 | 2 | 50 | 129 | 232 | 180 | 155 | 120 | 4 | 19 | M16 | 96 | 16 | 2 |
| 65 | 21/2 | 65 | 140 | 232 | 190 | 175 | 140 | 4 | 19 | M16 | 116 | 18 | 2 |
| 80 | 3 | 80 | 165 | 327 | 200 | 185 | 150 | 8 | 19 | M16 | 126 | 18 | 2 |
| 100 | 4 | 100 | 180 | 327 | 230 | 210 | 175 | 8 | 19 | M16 | 151 | 18 | 2 |
底部导航
产品分类
联系我们
支付宝二维码
